About

Industrial Drafting (Computer Aided Design)

The Rosemount Technology Centre CAD program enables students to acquire the knowledge, skills, and attitudes required to produce drawings quickly and accurately, using a computerized workstation.

All topics relate to industry and include things such as detail and assembly drawing, development of mechanisms, machine frames along with electrical and electronic and sheet metal drawing. Students will use the current versions of AutoCAD, Solidworks and Autodesk Inventor.

Here are some of the skills you will acquire in the program:

  • Determining what information should be included on drawings, such as the ability to solve industrial design problems, measure and interpret data, and calculate tolerances.
  • Understanding mechanical manufacturing, which includes interpreting technical information about materials and manufacturing processes, representing connecting members, transmission components, and the arrangement and movement of parts of a mechanism.
  • The interpretation, production and correction of drawings in order to produce sketches, to operate appropriate software and a computerized workstation, to produce detailed drawings of parts, mechanical systems, a mechanism, a machine frames, general drawings, development drawings and schematics of industrial pipelines and electric circuits, model an object in three dimensions and design a simple technical object.
  • Active collaboration within multidisciplinary teams along with the required skills necessary for harmonious integration into work environments.
industrial drafting - CAD
industrial drafting - CAD

Program Overview

The Industrial Drafting program leading to a DVS is a 1800 hour course.

Day program (6 hrs/day): approximately 18 months.

List of competencies

Program Competencies Hours Credits
1 The Trade and the Training Process
• Learn about the various types of companies which employ draftspersons. • Become acquainted with the different jobs related to manufacturing Learn about the nature of the work of draftspersons and skills required. • Become familiar with the program of study and the training processes
15 1
2 Solving Problems Related to Industrial Drafting
• Calculation of linear dimensions, surface areas and volumes of objects. • Imperial and metric units for length, area, volume and mass and conversion between them. • Geometric calculations involving triangles and other shapes. • Calculation of gear and speed ratios between components of a mechanical system
60 4
3 Interpreting Technical Drawings
• Established mechanical drafting standards and conventions used in industry. • Visualizing parts in three-dimensional views. • Standards for dimensioning, including form, positioning and tolerances. • Relating dimensions between various views of a part or assembly. • Familiarity with standards for notation of details and specifications
75 5
4 Producing Sketches
• Principles of orthographic projection, both American and ISO standards. • Knowledge of isometric and axonometric projections and how to construct them. • Ability to create sectional, auxiliary and partial views of various objects. • Applying dimensions in accordance with national and international standards
75 5
5 Working at a Computerized Work Station
• Understand ergonomic principles and practices relating to full-time use of a computer. • Be able to use all the major features of the Windows operating system. • Search for information with the Windows help system. • Be able to create and format documents with a word processing program. • Understand the principles of creating and modifying a spreadsheet. • Be familiar with the Internet, including how to find and retrieve technical information.
75 5
6 Producing Detail Drawings of Mechanical Components
• Basics of AutoCAD software interface and operation. • Coordinate systems (absolute, relative, rectangular, polar). • Management of drawing files, setting up project and drawing folders. • Object snaps and drawing aids, productivity features. • Checking accuracy of drawn views and dimensions, units and precision. • Organizing layers, assignment of colours, linetypes and lineweights. • Plotting – plotter operation, layouts, use of template files. • Creation and insertion of blocks, creating and managing block libraries.
90 6
7 Illustrating Fasteners
• Fastener terminology and thread standards. • Managing and using block libraries of standard fasteners and mechanical parts. • Transfer of fastener data from various sources to drawing (Internet, on-line catalogs). • Representing components in the drawing, use of drafting standards.
60 4
8 Illustrating the Arrangement of Components
• Identifying the various mechanical components in a mechanism. • Representing the position and orientation of the components and fasteners. • Representing component motion on the drafting board and with CAD software. • Illustrating the relationship between components in a perspective sketch.
45 3
9 Interpreting Technical Information about Materials and Manufacturing Processes
• Knowledge of common materials used in manufacturing processes. • Material properties and simple calculations for stress and load. • Knowledge of principal manufacturing processes and relative costs and advantages of each. • Specifying the product’s method of manufacture in drawing details and annotations. • Researching technical information on materials and manufacturing processes on the Internet. • Use of symbols for machining, surface finish and fabrication techniques.
90 6
10 Producing Assembly Drawings
• Correct interpretation of part details and drawing features. • Arrangement of views and sections on the printed sheet. • Proper use and representation of standard fasteners and parts. • Use of dimensions and notes to clarify assembly details and specifications. • Inserting standard parts from electronic part libraries.
75 5
11 Using the Specialized Functions of a Computer-Aided Drafting Program
• Advanced techniques for productive drawing with AutoCAD. • Creation of template drawings with blocks and attributes. • Creating and printing scaled views, using layouts for different printers and sheet sizes. • Working in 3D with surface objects in AutoCAD. • Basic solid modeling using primitive shapes, revolving and extruding, boolean operations. • Creating 2D views from 3D solid models. • Showing exploded assembly views. • Use of external reference files in 2D and 3D assembly drawing.
105 7
12 Taking and Interpreting Measurements
• Knowledge of measuring instruments and techniques for their use • Ability to sketch parts of various shapes and annotate with notes and dimensions • Inspection of parts, recognition and specifying of surface finishes and details • Understand use of dimensional tolerances and applications in manufacturing
60 4
13 Determining Dimensional Tolerances
• Determine required tolerances related to mechanical parts. • Analyze the functional conditions of the object. • Establish dimension chains and tolerance values. • Determine and apply geometrical tolerancing and dimensioning.
60 4
14 Correcting a Drawing
• Methods of checking, analyzing and correcting drawings. • Adding revision annotations and lists for updated designs.
15 1
15 Illustrating Power Train Systems
• Illustrate power train systems (gears, cams, chains, belt drives) of an existing mechanism • Identify power train systems on a drawing. • Search for power train features in technical documentation. • Perform calculations and draw correct power train systems. • Import power train components from electronic libraries.
90 6
16 Producing Development Drawings
• Produce development (construct) drawings of different object shapes • Draw the intersection of sheet metal parts (T/Y duct and pipe connections) • Compute the required material quantity and sheet layout • Determine bend allowance in bent and formed parts
90 6
17 Making Three-Dimensional Drawings of an Object
• Drawing 3D models from 2D drawings. • Construct the parts in 3D solid models of the objects. • Assemble the mechanism in a 3D presentation. • Display the 3D model in renderings and animate it with a script file.
90 6
18 Producing Detail Drawings of a Mechanism
• Produce a detail drawing of a mechanism comprising parts to be manufactured. • Interpret design drawings and produce sketches. • Draw exterior and sectional views of components of mechanisms. • Entering all the necessary dimensions and information.
90 6
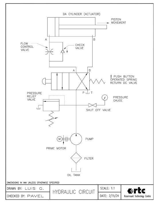
19 Making Piping and Circuit Diagrams
• Produce piping and circuit drawings of electric, pneumatic and hydraulic circuits. • Interpret initial data and specifications for planning a diagram. • etermine circuit and piping components diagram their function. • Enter specifications and notes on diagrams and establish the parts list and BOM.
90 6
20 Using Job Search or Entrepreneurial Techniques
• Search for a job by applying the right tools (Internet, agencies, government). • Preparing related documents – CV, letter of reference, portfolio. • Practice in conducting an interview.
30 2
21 Producing Drawings for a Mechanical System
• Producing drawings for a mechanical system from orthographic projections. • Interpret drawings and technical documentation for a design project. • Draw parts to be manufactured in 3D and 2D. • Correct representation of standard parts, fasteners and power train components.
75 5
22 Drawing the Housing of a Machine
• Identify the function of a machine frame components. • Draw the structural elements. • Represent fasteners, anchor points and welded joints. • Calculate the weight, floor area of the housing and other data.
105 7
23 Adapting to the New Types of Work Organization
• Adapt to working in a multidisciplinary team. • Recognize and manage the production of the company to improve productivity. • Communicate verbally with colleagues. • Solve problems related to work organization.
45 3
24 Designing a Simple Technical Object
• Understand and apply design procedures. • Research and gather the information for certain problem. • Implement the design in drawings in both 2D and 3D. • Write a technical report explaining various technical details.
105 7
25 Entering the Work Force
Students work in a company for 3 weeks to apply their knowledge in a productive manner, and gain practical experience in an industrial environment
90 6
Total
1800 120

Employment Prospects

• Industrial drafter

• Mechanical drafter

• Hydraulic drafter

• Electrical drafter

• Architectural drafter

• Industrial designer

• Technical designer

• Product design drafter

• Custom tool and die designer

Admission conditions

To be eligible for admission to this program, candidates must meet one of the following requirements:

Persons holding a Secondary School Diploma or its recognized equivalent, for example, an Attestation of Equivalence of Secondary V studies, or a postsecondary diploma such as the Diploma of College Studies or a Bachelor's degree

OR

Persons who are at least 16 years of age on September 30 of the school year in which their training is to begin and have earned the Secondary IV credits in language of instruction, second language and mathematics in the programs of study established by the Minister, or have been granted recognition for equivalent learning

OR

Persons who are at least 18 years of age upon entry into the program and have the following functional prerequisites: the successful completion of the General Development Test (see the following table), or recognition of equivalent learning

OR

Persons who have obtained Secondary III credits in language of instruction, second language and mathematics in programs established by the Minister are required to pursue general education courses, concurrently with their vocational training, in order to obtain the Secondary IV credits they lack in language of instruction, second language and mathematics in programs established by the Minister.

Functional prerequisites

This section identifies the modules or course codes for the actual programs of study in adult general education that are specific prerequisites in language of instruction and mathematics. Functional prerequisites includes the successful completion of specific prerequisites as well as the general development test (TDG). When a DVS doesn't require specific prerequisites in language of instruction or in mathematics, a dash ( - ) is displayed in the appropriate cell. For programs that lead to an AVS, specific prerequisites and the TDG do not apply (N/A).

Specific prerequisites

Language of instruction
Adults
ENG-3103-3 ou (ENG-3071-3)
Youth
632-406 ou (630-416)


Mathematics
Adults
MTH-3053-2 ou (MTH-3016-2)
Youth
563-306 ou (568-314)

International Students

Admission Guidelines

PHASE 1
New Student Application

Send an email to aevsinternational@emsb.qc.ca with the following information:

  1. Copy of the online application form completed and signed: Click here to download PDF form
  2. Copy of a valid signed passport with id photo
  3. Educational documents (Diploma + Transcripts)
    (High School Education and higher)
  4. Payment:
    – Debit/Credit (Visa, MasterCard)
    – Canadian money order or bank draft
    – Wire transfer only outside of Canada
    – No cash/direct deposit
    (Non-refundable registration fee – $500.00)
    (Tuition deposit – $4500.00 refundable only in the event that the study permit is refused)

PHASE 2
Finalization of Student Dossier

Begin the following steps to insure a complete student dossier

  1. Study Permit (Government of Canada)
    Students are required to obtain their study permit
  2. CAQ (Government of Quebec)
    Students are required to obtain their CAQ.

PHASE 3
Upon Arrival

  1. Purchase private health insurance
  2. Apply for internal comparative evaluation – done through the AEVS testing Centre (514) 482-9645

VIDEO - ANIMATED GIFS

ROSEMOUNT TECHNOLOGY CENTRE

CAD Projects

Student-for-a-Day

Interested candidates, after having met with a particular Program Coordinator, may want to become a student-for-a-day. This opportunity enables prospective candidates to meet with the current students and teachers to observe classroom and lab activities in order to ensure an informed commitment to the educational program.

Email

Tours

Individual and group tours may also be scheduled through our office. Explore a program with an advisor – by appointment only – call  514 - 376 - 4725
<div class="col-md-4">
<img src="video/cad/Parallel Clamps-01a .gif" width="400" height="225" alt=""/> </div<div class="col-md-4">
<img src="video/cad/Parallel Clamps-01a .gif" width="400" height="225" alt=""/> </div<div class="col-md-4">
<img src="video/cad/Parallel Clamps-01a .gif" width="400" height="225" alt=""/> </div